<img height="1" width="1" style="display:none;" alt="" src="https://px.ads.linkedin.com/collect/?pid=7483292&amp;fmt=gif">
Products
Products
Back to Main

LOOKING FOR STANDING SEAM METAL ROOFING INSTALLATION VIDEOS?

WESTERN LOCK® STANDING SEAM METAL ROOFING

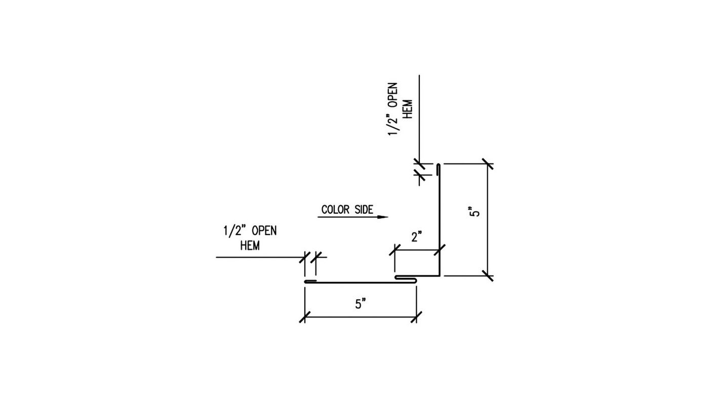
Alternate Rake/Sidewall Detail - Part #WS-454

This detail is rarely used. We recommend our most popular sidewall/rake installation detail, Sidewall/Rake/D16

Sidewall flashing is installed on a vertical wall on the gable side of a metal roof. The purpose of sidewall trim is to keep the water from dripping down the wall and leaking into the roof. 

WS-454 - ALTERNATE RAKE/SIDEWALL DETAIL - PARTS LIST

This parts list is designed to help you calculate the quantity of accessories that you’ll need for your trim installation. It has all of the accessories that are needed to install 1 full piece of trim, which is 120" long. To calculate the total number of accessories you will need for your job, simply take the number of trim pieces associated with the trim part purchased and multiply the list by that number for a total for your project.

Components List

  • 1 Piece Sidewall/Rake Trim - WS-454
  • 1 Piece Reglet Trim - WS-429
  • 10 Pancake Head Screws (#10X1") NO Washer
    Verify Metal To Wood
  • 1 1/4 Tube Butyl Sealant
  • 1/4 Tube Silicone Sealant

WSMR Recommends the use of a water barrier or underlayment prior to the installation of the trim components or metal roofing panels.

We recommend:

Just in case you forgot

ADDITIONAL ITEMS YOU MAY NEED...